易造新聞
浪涌保護器怎么選型和配線-廠家技術指導【杭州易造】
雷電災害是最嚴重的自然災害之一,全世界每年因雷電災害造成的人員傷亡、財產損失不計其數。隨著電子、微電子集成化設備的大量應用,雷電過電壓和雷擊電磁脈沖所造成的系統和設備的損壞越來越多。因此,盡快解決建筑物和電子信息系統雷電災害防護問題顯得十分重要。浪涌保護器怎么選型和配線?

隨著相關設備對防雷要求的日益嚴格,選擇合適的浪涌浪涌保護器抑制線路上的浪涌和瞬時過電壓、泄放線路上的過電流成為現代防雷技術的重要環節之一。
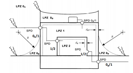
浪涌保護器怎么選型和配線?進入建筑物的交流供電線路,在線路的總配電箱等LPZ0A或LPZ0B與LPZ1區交界處,應設置I類試驗的浪涌保護器或II類試驗的浪涌保護器作為一級保護;在配電線路分配電箱、電子設備機房配電箱等后續防護區交界處,可設置II類或III類試驗的浪涌保護器作為后級保護;特殊重要的電子信息設備電源端口可安裝II類或III類試驗的浪涌保護器作為精細保護。使用直流電源的信息設備,視其工作電壓要求,宜安裝適配的直流電源線路浪涌保護器。
浪涌保護器一二三級、T1級T2級的含義:
① 一級浪涌保護器,按國標都是指的是T1試驗的浪涌保護器。
② 二級浪涌保護器,按國標指的是T2試驗≥40kA的浪涌保護器。
③ 三級浪涌保護器,一般指的是20kA的浪涌保護器。
④ T1級指的是T1試驗等級,測試波形為10/350us,主要參數用沖擊電流Iimp標識;T2級指的是T2試驗等級,測試波形為8/20us,參數用最大放電電流Imax和標稱放電電流In標識

浪涌保護器怎么選型和配線?電涌保護器的最大持續運行電壓不應小于國標50057中表J.1.1所規定的最小值;在電涌保護器安裝處的供電電壓偏差超過所規定的10%以及諧波使電壓幅值加大的情況下,應根據具體情況對限壓型電涌保護器提高表J.1.1所規定的最大持續運行電壓最小值。

浪涌保護器通流容量/放電電流(Iimp,Imax,In)的選擇:
配電系統按標準要求應采用分級配置,第一級保護應能承受絕大部分雷電流,第二級泄放殘余雷電流,限制設備端的殘余電壓,同時與第一級保護配合。浪涌保護器一般是并聯安裝,不受系統的功率影響。
這些就是浪涌保護器怎么選型和配線的方法和技術參數了,只有選對浪涌保護器才能保護系統和設備不受雷災的影響。
-End-
易造復合型浪涌保護器,20年設計壽命,小體積大通流,低殘壓、高TOV耐受1800V;MG串聯技術,0漏流0續流;密封型結構無外泄電弧,不起火。
易造電涌保護器采用鏈式放電技術,實現了SPD的能量自動協調功能,安裝時無需考慮兩級SPD間的距離,第二級SPD可以直接安裝于第一級SPD后端,安裝更方便!
易造浪涌保護器外殼采用PA66高阻燃絕緣材料,符合UL94V-0 RoHS REACH,一體化設計防震防潮耐高溫,易造電涌保護器廣泛應用于電力、新能源、通訊、建筑、軌道交通、石油石化等多個領域。
杭州易造是浙江省科技型企業,高品質防雷設備生產廠家,擁有全套風電浪涌保護器生產技術。主要生產一級浪涌保護器、二級浪涌保護器、三級電涌保護器、信號防雷器、直流防雷器、風電浪涌保護器等全系列防雷模塊,產品通過了UL、CSA、TUV、CQC、CE等權威認證,1500+規格型號,可滿足所有低壓設備的電涌防護要求。
相關文章:
此文關鍵詞: 浪涌保護器怎么選型和配線
聯系易造
聯系易造
CONTACT EYZAO
咨詢熱線:133-8651-1449
固定電話:0571-89721333
公司郵箱: eyzao@eyzao.com
營銷中心:浙江省杭州市蕭山區錢江世紀城寧一路9號
我要留言
LEAVE A MESSAGE
推薦產品
產品資訊MORE
2022.07.22
2023.04.07
2022.11.10
雷電預警系統哪里買?保護您的安全,選擇可信賴的供應商!-易造防雷…
2023.05.30
2025.05.28
2024.03.13
2022.08.08
光伏儲能系統中浪涌保護器的選型-選擇適合您的解決方案-易造防雷…
2023.10.16
2022.03.06
2022.07.01
用戶評論
我要評論






